
圖1 100CT2流程
如圖1所示,100CT2是由高壓缸和凝汽缸兩部分組成并配有一對控制閥組,即高壓閥PV253(HP)和低壓閥PV132(LP) 。高壓蒸汽通過PV253進入透平的高壓缸做功,驅動合成氣壓縮機運轉,之后部分蒸汽被抽出補入合成氨裝置(3.6MPa)的中壓蒸汽管網,另一部分蒸汽經PV132引入透平凝汽缸。
因此PV253與PV132閥的開度和高壓蒸汽的耗氣量、透平的轉速、抽汽有著密切關系。同時由于PV253控制合成氨裝置高壓蒸汽管網的壓力,因此100CT2的穩定運行是合成氨裝置穩定運行的重要保障。100CT2的調速系統采用美國伍德沃德505調速器,主要實現壓縮機組的啟動控制和運行時的轉速與抽汽壓力控制。
1、壓力回路儀表的作用
眾所周知,505E主要設計功能為機組轉速、負荷以及抽氣壓力的控制。在505E的作用下,本著速度控制優先的原則,通過改變透平高壓蒸汽進氣量與抽汽量的分配來滿足100C2壓縮機的進氣量(即機組轉度)和高壓蒸汽管網壓力的各自控制要求。其中主要包括2個不同的控制模塊:
①透平轉速的控制模塊;
②高壓蒸汽回路控制模塊,在穩定高壓蒸汽壓力恒定的情況下保證一定抽氣量,補充到中壓蒸汽管網。100CT2數字調速器505E的控制原理見圖 2。

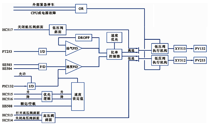
圖2 100CT2系統505調速器的控制原理
如圖2所示,PT253為高壓蒸汽管網壓力檢測的壓力變送器;PT132為100C2入口合成氣壓力檢測的壓力變送器,2臺壓力變送器的輸出信號均送至 505E,作為輔助控制參數。抽汽PID模塊接受PT253來的4-20mA電流信號作為其控制參數,PID控制放大器將該輸入信號與給定值比較后生成一個輸出信號送至比率限制器。另一個轉速回路接受2個電磁式傳感器的透平轉速信號,經轉速PID控制放大器與轉速給定值比較后送到比率限制器。比率限制器接受來自轉速LSS和抽汽控制PID的輸入信號,基于透平的性能參數,比率邏輯通過對這些信號進行比率化產生兩路輸出信號:一路用于控制高壓閥,一路用于控制低壓閥。因此,100CT2的轉速控制系統是動力負荷與熱負荷,是既獨立又相互聯系的調節系統,在保證透平速度穩定的同時又要高、中壓蒸汽管網穩定。
綜上所述,壓力回路儀表在505E的控制系統中起到至關重要的作用。
2、PT253故障分析
505E數字調速器在多年使用中充分體現了安全可靠、操作靈活、簡便、儀表維護量小等優點。但在裝置運行期間曾出現過505E的壓力回路變送器PT253導壓管、儀表膜盒泄漏等故障,影響了系統的穩定運行。PT253采用的是YR-ER102單晶硅壓力變送器,儀表量程為8.9-14.9MPa(g)。其信號先送入DCS系統顯示,位號為PI253,然后再進505E。PT253測量回路見圖3,PT253組態回路圖見圖4。
圖3 PT253測量回路

圖4 PT253組態回路
某日,導壓管原焊縫砂眼泄漏蒸汽,根部截止閥填料也輕微泄漏。壓力變送器測量值偏小,PV253相應開度減小,抽氣量也相對減小,PV132也減小,直接影響高、中壓蒸汽管網的運行穩定。
為保障裝置連續運行,需對PT253壓力變送器在線維修,但505E沒有設置手動輸出功能,壓力變送器的輸出信號既無法切換旁路,也不允許信號突變對機組運行產生大幅波動。因此,決定在DCS側PT253回路并接可變電阻器,保持PT253回路電流相對穩定。之后,逐漸由可變電阻接替壓力變送器信號值切除現場壓力變送器,完成壓力變送器維修。此操作過程中信號變化較大,導致合成氨裝置的高壓、中壓管網產生較大波動,透平的轉速波動亦較大。故對裝置的穩定運行產生非常大的影響。
3、在線維修PT253的改進方法
在實際應用中,通過調節并入回路可變電阻的方法,無法做到無擾動切換,對機組的控制波動大,而且操作稍有不慎極易造成裝置停車,存在較大的安全操作風險。因此,結合505E壓力測量回路的特點,利用DCS的先進功能,進行了系統改進,在DCS畫面中增加模擬手操器功能,實現無擾動切換。圓滿解決了505E壓力測量回路變送器維修問題。
①Foxboro DCS系統概況
錦天化合成氨裝置DCS采用的是美國Foxboro公司的DCS系統。系統有1臺工程師站、8臺操作員站、1臺遠程監控機、5對冗余FCP270控制處理機、 8個DIN FBM卡件柜、2臺冗余交換機,控制處理機CP處理能力,基本處理周期最快為5ms;系統平臺為Windows系統,Windows平臺下的系統軟件擁有龐大的應用軟件包,包括系統組態軟件、綜合控制組態軟件、系統監視軟件、歷史數據庫管理軟件、FOX-DRAW、應用程序接口軟件等,方便進行組態和管理。
②實施方案
在DCS的CRT畫面增加手操器HIC253,輸入范圍0-100%,對應輸出信號4-20mA。當PT253出現故障準備更換變送器時,無擾動切換到HIC253控制。并逐漸調整HIC253到正常的高壓管網壓力時輸出,穩定機組的控制及高壓、中壓管網的壓力。
PT253帶手操器的DCS方框見圖5,PT253帶手操器組態回路見圖6,CRT操作畫面見圖7。

圖5 PT253帶手操器的DCS方框

圖6 PT253帶手操器的組態回路

圖7 CRT操作畫面
③手操器應用實例
某日,裝置高壓蒸汽管網壓力波動,壓力最低指示10.3MPa(g) ,但是PT253指示為正常的11.9MPa(g),抽汽比正常多出了20t/h,達到90t/h。經與高壓蒸汽管網其他壓力表對比后,確認PT253變送器故障為指示不準。現場檢查PT253,發現導壓管有裂紋高壓蒸汽泄漏,高溫蒸汽吹到壓力變送器,造成PI253指示偏高。505E根據錯誤的PI253輸入信號,不斷開大PV253,增加高壓蒸汽的吸入量,保持轉速恒定,同時PV132關小,抽汽量巨增,拉低了高壓蒸汽管網的壓力。
針對變送器出現的故障,操作人員及時通過軟按鈕HS253把505E的壓力變送器信號切到手操器HIC253手動控制(HIC253實時跟蹤PT253的信號,實現無擾動切換),切除壓力變送器。同時參考高壓蒸汽管網壓力其他儀表的示值,手動調節HIC253的輸出,恢復高壓管網的正常控制。儀表維修人員維修好壓力變送器后,通過按鈕HS253切換到PT-253,由壓力自動控制,實現了整個過程的無擾動切換,滿足了505E調速器壓力控制回路變送器的在線無擾動維修。
對于大型機組來說,其控制系統是一個復雜工程,不論哪一個環節出現問題,都將影響機組的正常運行,甚至造成裝置的停車事故,給企業帶來不必要的經濟損失。因此,在檢修與日常維護中應重視在線儀表、安全柵、管線、電纜等基礎設備的運行情況,以確保機組的安全穩定運行。
作者:楊俊輝,錦西天然氣化工有限責任公司
