SWP-RP系列頻率/轉速表有數碼顯示和光柱顯示兩種,可帶1路模擬量變送輸出、2-4個報警和RS485或RS232通訊。
SWP-RP系列頻率/轉速表常用型號
SWP-RP-C803-01-24-HL
SWP-RP-C903-01-B-HL
SWP-RP-C803-02-A-HL-P
SWP-RP系列頻率/轉速表特點
◆全新概念的計算機數字自動調校
◆測量值零點遷移功能 . 測量值增益放大功能
◆變送輸出值零點遷移功能 . 變送輸出值增益放大功能
◆高亮度LED數字顯示測量值
◆支持多機網絡通訊 , 通訊協議可任意自由設定
◆獨特的全開放式用戶自設定界面(測量值零點與量程范圍設定,報警方式設定 .輸出方式設定)
◆設定參數斷電永久保留及參數密碼鎖定
◆多規格外形結構尺寸
◆交直流開關電源供電方式
SWP-RP系列頻率/轉速表技術參數
◆輸入信號:頻率信號 f≤15kcps,幅度≥0.2V;開關量信號
◆測量范圍:0-15kHz
◆測量精度:0.1Hz
◆分辨率:±1字
◆顯示方式:六位LED顯示,可同時顯示(轉速和頻率)或(線速度和轉速),顯示0-999999字
◆控制方式:位式ON/OFF帶回差,報警有2路或4路報警可選
◆輸出信號
①模擬量輸出:0-10mA(負載電阻≤750Ω)、4-20mA(負載電阻≤500Ω)、0-5V(輸出電阻≤250Ω)和1-5V(輸出電阻≤250Ω)
②繼電器控制輸出:繼電器ON/OFF帶回差,AC220V/3A;DC24V/6A(阻性負載)
③可控硅控制輸出:SCR(可控硅過零觸發脈沖)輸出,可觸發可控硅400V/100A;固態繼電器輸出:SSR(固態繼電器控制信號)輸出,6-24V/30mA;NPN集電極開路輸出:OC門輸出,30VDC/100mA
◆通訊輸出:通訊接口為二線制、三線制或四線制(如RS485、RS232C、RS422等),波特率300-9600bps可由儀表內部參數自由設定。接口和主機可采用光電隔離,通訊距離可達1.2公里。系統采用主-從通訊方式,整個控制回路只需一根二(三、四)芯電纜,即可實現與上位機通訊
◆饋電輸出:DC24V,負載≤30mA
◆參數設定:面板輕觸式按鍵數字設定;參數設定值斷電后永久保存;參數設定值密碼鎖定
◆保護方式:輸入超/欠量程報警;工作異常自動復位;電源欠壓自動復位
◆使用環境:環境溫度0-50℃,相對濕度≤85%RH,避免強腐蝕氣體
◆供電電壓:常規型AC220V(50Hz±2Hz)線性電源供電;特殊型AC85-260V或DC24V±2V
◆功耗:≤5W(AC220V線性電源供電)或≤4W(AC85-260V開關電源供電)
◆重量:420g(AC220V線性電源供電)或260g(開關電源供電)
◆儀表外形:數碼顯示SWP-RP系列頻率/轉速表有5種外形;光柱顯示SWP-RP系列頻率/轉速表有2種外形

SWP-RP-C80轉速表
外形尺寸:160×80×140mm
開孔尺寸:152×76mm
型號:SWP-RP-C801、SWP-RP-C803、SWP-RP-C804

SWP-RP-S80轉速表
外形尺寸:80×160×140mm
開孔尺寸:76×152mm
型號:SWP-RP-S801、SWP-RP-S803、SWP-RP-S804

SWP-RP-C90轉速表
外形尺寸:96×48×140mm
開孔尺寸:92×44mm
型號:SWP-RP-C901、SWP-RP-C903、SWP-RP-C904

SWP-RP-C40轉速表
外形尺寸:96×48×140mm
開孔尺寸:92×44mm
型號:SWP-RP-C401、SWP-RP-C403

SWP-RP-S40轉速表
外形尺寸:48×96×140mm
開孔尺寸:44×92mm
型號:SWP-RP-S401、SWP-RP-S403
SWP-RP系列頻率/轉速表數學模型及參數設置
SWP-RP系列頻率/轉速表按照下面的數學模型顯示測量結果的

公式中式中PV為測量顯示值;f為頻率輸入值;SL0為轉速時間/秒(儀表二級參數);KK2為傳感器每轉發生的脈沖個數(儀表二級參數);KK1為輸入增益(儀表二級參數);PB1為輸入零點(儀表二級參數);KK4為標度增益(儀表二級參數);PB4為標度零點(儀表二級參數)
◆KK1、PB1一般用于當輸入頻率有偏差時,作校對用。出廠時KK1=1,PB1=0。所以,實際標度轉換公式為:

◆KK4、PB4一般用于配合SL0、KK2作標度轉換,當設定KK4的有效位太小而影響測量精度時,可與SL0、KK2配合使用,以提高測量精度。
◆SWP-RP作轉速表進行測量控制時,可設定時間單位為:轉/秒(設定顯示增益SL0=1),轉/分(設定顯示增益SL0=60,即60秒)。
例1:測量某電機的轉速,測量傳感器為光電傳感器,電機的轉動軸上裝有10個感光片,即電機每轉一圈,傳感器可感應10個脈沖,電機的最高轉速為3600轉/分。那么設定儀表參數SL0=60,SL1=0,KK2=10,其它參數為出廠默認。
例2:用光電編碼器測量低速電機的轉速,編碼器的指標為1000
/轉,電機最高轉速為60轉/分。那么設定SWP-RP儀表參數SL0=60,SL1=2,KK2=1000,其它參數為出廠默認。◆利用SWP-RP表也可測線速度
例3:某流水線用光電傳感器測量線速度,電機轉動軸上裝有10個感光片,電機每轉一圈,傳感器可感應10個脈沖,電機轉一圈,傳送帶走的長度為0.1米,最快的線速度為360米/分。那么先設定SL0=60,SL1=1,KK2=10,則PV×0.1=線速度(米/分)、PV為轉速(轉/分),因此只要將KK1或者KK4設定為0.1即可。
◆SWP-RP轉速表還可用于測量流量
例4:某系統用渦輪流量計測空氣流量,流量系數為1758
/L,SWP-RP顯示流量單位L/分,當流量為50L/分時,對應頻率為1465Hz。 

1465/29.3=50,KK2本來只要設為29.3就可以使關系成立。但由于KK2只能設為整數,因此只能將KK2設為29,然后用KK1來修正,故將KK1設為0.990即可,KK4依然保留為1,PB1和PB4為零。將被逐步替代。
SWP-RP頻率/轉速表選型表
SWP-RP-①②-③④-⑤-⑥⑦-⑧⑨
①外形特征
[C40]:96×48mm
[S40]:48×96mm
[C80]:160×80mm
[S80]:80×160mm
[C90]:96×96mm
②控制作用
[1]:測量顯示
[3]:三位控制/顯示+兩限報警
[4]:四限報警/顯示+四限報警
③通訊方式
[0]:無通訊
[2]:RS232
[4]:RS422
[8]:RS485/MODBUS RTU
④儀表輸出
[0]:無輸出
[1]:繼電器報警輸出/兩個開關量報警輸出
[2]:4-20mA變送輸出
[3]:0-10mA變送輸出
[4]:1-5V變送輸出
[5]:0-5V變送輸出
⑤輸入信號類型
[A]:集電極開路信號輸入(OC門)
[B]:射級開路信號(OE門)
[C]:電平信號輸入
[D]:開關量輸入/觸點信號(無源)
[E]:電流型脈沖信號輸入
[24]:頻率輸入(0-5kHz)
⑥第一報警輸出
[N]:無報警/控制作用代碼“1”必選項
[H]:上限報警
[L]:下限報警
⑦第二報警輸出
[省略]:無報警/控制作用代碼“1”必選項
[H]:上限報警
[L]:下限報警
⑧饋電輸出
[省略]:無饋電
[P]:DC24V饋電輸出/給1路兩線制4-20mA變送器供電
⑨儀表電源
[省略]:AC220V供電/標準配置
[T]:AC85-260V開關電源供電
[W]:DC24V開關電源供電
◆以上C、E兩種輸入類型用戶訂貨時請提供輸入信號的幅值。如電流信號輸入時,要提供輸入信號為低時是多少毫安,信號為高時是多少毫安。
◆注:轉速表在訂貨時請提供轉速傳感器的技術指標。
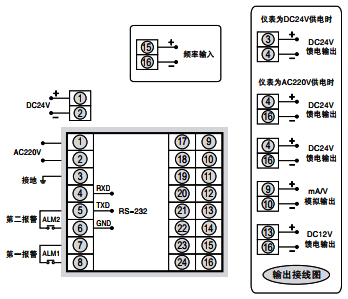
SWP-RP系列頻率/轉速表接線圖
①昌暉SWP-RP-C80和SWP-RP-S80頻率/轉速表接線圖

②昌暉SWP-RP-C40和SWP-RP-S40頻率/轉速表接線圖

③昌暉SWP-RP-C90頻率/轉速表接線圖
